apple werkt aan revolutionaire batterij

Apple werkt aan revolutionaire batterij op basis van waterstofcellen

Technologie27 dec 2011, 9:05doorHenk de Hooge
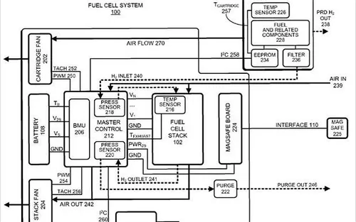
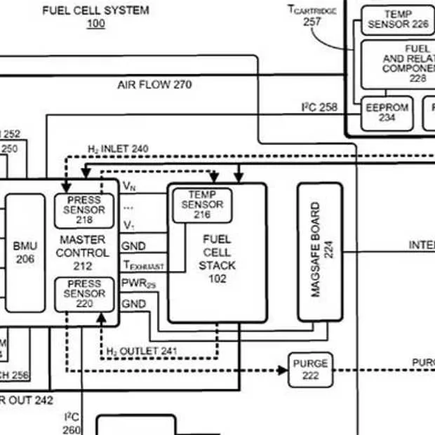
Apple werkt aan een revolutionaire batterij op basis van waterstofcellen. Volgens de Britse Telegraph blijkt dit uit twee patenten die het bedrijf bij US Patent en Trademart Office heeft ingediend. De nieuwe technologie zou het probleem waar vrijwel alle laptop's waaronder Apple Macbook's (de Macbook Air als kleine uitzondering) mee hebben te maken oplossen, de batterijduur is veel te kort.
De nieuwe technologie zorgt ervoor dat de waterstof-brandstofcel, waterstof en zuurstof omzet in 'schoon' water en elektrische energie, dit in tegenstelling tot klassieke batterijen die vol met toxische stoffen zitten. Deze reeds bekende waterstoftechnologie zou ook van grote betekenis zijn voor de ontwikkeling van electrische auto's.
apple-werkt-aan-revolutionaire-batterij-.jpg
apple-werkt-aan-revolutionaire-batterij-.jpg
In de ingediende patentaanvraag maakt Apple ook een politiek statement : "Our country's continuing reliance on fossil fuels has forced our government to maintain complicated political and military relationships with unstable governments in the Middle East, and has also exposed our coastlines and our citizens to the associated hazards of offshore drilling".
Een bijkomstig voordeel is dat met deze nieuwe technologie ook kleine en veel lichtere batterijen kunnen worden geproduceerd. Daarnaast zou de levensduur aanzienlijk worden verlengd en kun je veel langer doen met deze nieuw batterijen. Apple spreekt zelf van 'dagen of zelfs weken' zonder dat zij moeten worden opgeladen. Het is overigens niet de eerste keer dat Apple haar interesse in een nieuwe batterijtechnologie kenbaar maakt. Vorig jaar oktober diende het bedrijf al enkele patent applicaties in die richting in.
Deel dit bericht

Loading